ARSR-4

From FortWiki
Jump to navigation Jump to search

ARSR-4 Long Range 3D Radar Set - A Long Range 3D Radar set built by Westinghouse and integrated into the FAA Air Traffic Control (ATC) system and jointly used by the USAF for Air Defense as a part of the JSS System. Approximate cost was $6.5 million each, total program cost was $800 million with one half paid by USAF. Forty-four systems were purchased and installed. The first set was commissioned on 12 April 1996 at Tamiami, Florida. The last set was accepted at Ajo, Arizona in July 1999. The ARSR-4 radar sites were primarily arranged along the U.S. Conus border to form a perimeter defense. The interior radar sites remained equipped with legacy radars until they were all upgraded by 2015 with Common Air Route Surveillance Radars (CARSR).

The ARSR-4 was designed in the late 1980s to replace then existing FPS-20/60 series vacuum-tube JSS System radar sets. The ARSR-4 is a solid state 3D radar with a limited ability to report aircraft altitudes.

North Truro Air Force Station Site, FAA ARSR-4 Radar.

ARSR-4 3D Radar

ARSR-4 Radar Set Antenna and Pedestal.
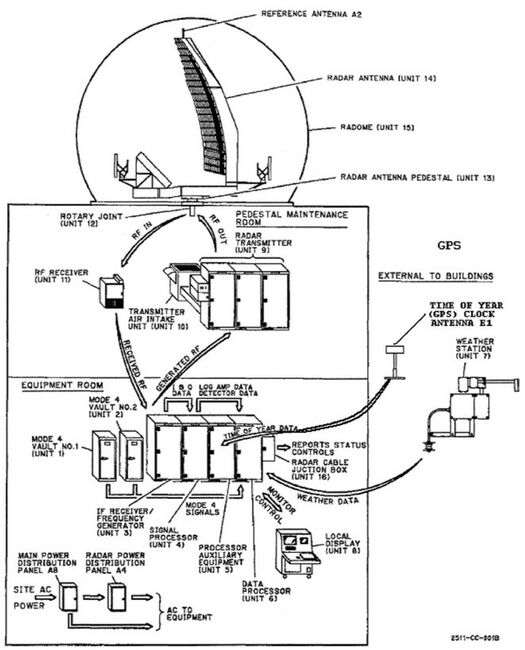
ARSR-4 Functional Diagram.
ARSR-4 3D Radar
Element Value Notes
Nomenclature ARSR-4
Origins
Variants
Manufacturer Westinghouse
Type 3D
Number Made 44
IEEE Band L
Frequency 1215-1400MHz
PRF 216 Low Stack
72 High Stack
Pulse Width 150 us
Rotation Speed 5.0 RPM
Power 65kw Peak
3.5kw Avg.
Range 254nmi Long Range
Altitude 100k
Introduced 1996 First Accepted at Tamiami
Completed 1999 Last Accepted at Ajo


ARSR-4 Installation Components (edit list)
Item Component Model Quantity Height Width Deep Weight Notes
Unit 1 Mode 4 Vault #1 FA-10307 1
Unit 2 Mode 4 Vault #2 FA-10308 1
Unit 3 IF Receiver/Freq Gen FA-10309* 1
Unit 4 Signal Processor FA-10310* 1
Unit 5 Processor Aux Equip FA-10311* 1
Unit 6 Data Processor FA-10312* 1
Unit 7 Weather Station FA-10313 1
Unit 8 Local Display FA-10314* 1
Unit 9 Radar Transmitter FA-10315* 1
Unit 10 Transmitter Air Intake FA-10316* 1
Unit 11 RF Receiver FA-10317 1
Unit 12 Rotary Joint FA-10318 1
Unit 13 Radar Antenna Pedestal FA-10319 1
Unit 14 Radar Antenna FA-10320 1
Unit 15 Radome FA-10321 1
E1 Time of Year GPS Clock Antenna 1
Beacon ATCBI-6 1

Note: * Indicates sequentially computed number, may not be correct.


Known ARSR-4 Installations (edit list)
Seq Name/Location State Code Final ARTCC Notes
A-01 Ajo FAA Radar Site AZ QQO ARSR-4 ZLA Last ARSR-4 installation
A-02 Bootlegger Ridge FAA Radar Site MT QLS ARSR-4 ZLC √*
A-03 Bucks Harbor FAA Radar Site ME QYA ARSR-4 ZBW √*
A-04 Caribou FAA Radar Site ME QTD ARSR-4 ZBW
A-05 Cross City FAA Radar Site FL CTY ARSR-4 ZJX/ZMA
A-06 Deming FAA Radar Site NM DMN ARSR-4 ZAB
A-07 Eagle Peak FAA Radar Site TX QNW ARSR-4 ZAB
A-08 Empire FAA Radar Site MI QJA ARSR-4 ZMP √*
A-09 FAA Academy ARSR-4 Training Site OK Unk ARSR-4 Unk
A-10 Falls City FAA Radar Site OR QFL ARSR-4 ZSE
A-11 Finley FAA Radar Site ND QFI ARSR-4 ZMP √*
A-12 Fort Fisher FAA Radar Site NC QGV ARSR-4 ZDC
A-13 Fort Green FAA Radar Site FL FN7 ARSR-4 ZMA
A-14 Gibbsboro FAA Radar Site NJ QIE ARSR-4 ZNY
A-15 Jedburg FAA Radar Site SC QRJ ARSR-4 ZJX √*
A-16 King Mountain FAA Radar Site TX QOM ARSR-4 ZAB
A-17 Lake Charles FAA Radar Site LA LCH ARSR-4 ZHU
A-18 Lakeside FAA Radar Site MT QLS ARSR-4 ZLC √*
A-19 Makah FAA Radar Site WA QKW ARSR-4 ZSE
A-20 Melbourne FAA Radar Site FL MLB ARSR-4 ZJX √*
A-21 Mica Peak FAA Radar Site WA QKW ARSR-4 ZSE
A-22 Mill Valley FAA Radar Site CA QMV ARSR-4 ZOA √*
A-23 Morales FAA Radar Site TX QNA ARSR-4 ZHU
A-24 Mount Kaala FAA Radar Site HI QKA ARSR-4 ZHN
A-25 Mount Laguna FAA Radar Site CA QRW ARSR-4 ZLA √*
A-26 Key West FAA Radar Site FL NQX ARSR-4 ZMA √*
A-27 Nashwauk FAA Radar Site MN QJD ARSR-4 ZMP
A-28 North Truro FAA Radar Site MA QEA ARSR-4 ZBW √*
A-29 Oceana NAS Radar Site VA QVR ARSR-4 ZDC √*
A-30 Oilton FAA Radar Site TX QZA ARSR-4 ZHU
A-31 Mount Santa Rosa FAA Radar Site GU QLR ARSR-4 ZUA Guam
A-32 Paso Robles FAA Radar Site CA PRB ARSR-4 ZLA
A-33 Rainbow Ridge FAA Radar Site CA QZZ ARSR-4 ZOA √*
A-34 Remsen FAA Radar Site NY QXU ARSR-4 ZBW √*
A-35 Riverhead FAA Radar Site NY QVH ARSR-4 ZNY
A-36 Rocksprings FAA Radar Site TX RSG ARSR-4 ZHU
A-37 San Clemente Island FAA Radar Site CA NSD ARSR-4 ZLA
A-38 Slidell FAA Radar Site LA NEW ARSR-4 ZHU
A-39 Tamiami FAA Radar Site FL QMA ARSR-4 ZMA First ARSR-4 Installation
A-40 Tyndall AFB FAA Radar Site FL PAM ARSR-4 ZJX
A-41 Vandenberg AFB Radar Site CA VBG ARSR-4 ZLA
A-42 Watford City FAA Radar Site ND QWA ARSR-4 ZMP
A-43 Whitehouse FAA Radar Site FL NEN ARSR-4 ZJX √*
A-44 Guantanamo Bay FAA Radar Site CU NAW ARSR-4 ZMA

See Also:

Sources:

Links: